欢迎来到广东鑫邦活性炭生产厂家!本公司主营各种材质规格的蜂窝活性炭、柱状活性炭、颗粒活性炭、废气处理活性炭等产品。

免费咨询热线
136-1277-7675活性炭是一种能够吸附污染物质的材料,因此被广泛应用于水处理领域。在污水处理中,活性炭的作用主要是吸附水中的有机物和部分无机物,去除水中有害物质,减少污染物质的含量,提高水质的净化效果。
使用活性炭处理污水的好处主要体现在以下几个方面:活性炭具有强大的吸附能力,可以与水中的有害物质发生化学反应,将其固定在活性炭上,从而降低水污染的程度;使用活性炭处理污水无需添加化学药品,对环境污染较小,使用成本较低;处理后的污水能够达到国家排放标准,有利于保护水资源,维护人类健康。
当然,使用活性炭处理污水也有一定的局限性,比如需要定期更换活性炭,维护成本较高,同时,活性炭对一些无机物质的吸附效果较差。
活性炭吸附污水是一种有效且环保的处理方式,尤其适用于处理生产废水、农业废水等高浓度有机物质较多的废水。我们应该进一步研究和利用活性炭的吸附特性,为保护水资源和环境作出贡献。

污水处理厂是现代城市建设中不可或缺的一环,它可以对生活污水进行收集、处理,减少对环境的污染。其中,活性炭吸附工艺是一种较为常用的处理方法。
活性炭是一种具有特殊孔隙和表面性质的吸附剂,可以有效地吸附有机物、重金属离子、颜料等污染物,使生活污水中的有机物质得到去除。
该工艺是通过将生活污水先经过初级处理后,再进入活性炭吸附池,将污水中的有害物质吸附到活性炭上,达到净化水质的目的。
活性炭吸附工艺的优点在于操作简单,对整个处理系统不会造成二次污染,处理后的水质符合排放标准,且能有效减少对环境的影响。
活性炭吸附工艺是现代污水处理厂的重要组成部分,其高效的净化效果使其成为了目前较为常用的处理方法之一。

活性炭在污水处理中的作用十分重要。一方面,其可以吸附污水中的有机物质、异味和色度物质,有效去除污染物,提高水质。另一方面,活性炭还可以吸附重金属离子、残留药品、农药等有害物质,减少对环境的污染。
活性炭在污水处理中的应用十分广泛,既可作为单独的处理方法,也可以与其他处理方法相结合使用(如生物处理、物理处理等),形成完整的污水处理流程。此外,活性炭可以根据水质的不同特点进行定制,提高污水处理的效果。
活性炭在污水处理中扮演着重要的角色,无论是在城市污水处理厂,还是在工业废水处理中,都得到了广泛的应用。未来,随着生产和生活水平的提高,污水处理技术和设备也将不断升级和完善,以更好地保护我们的环境和水资源。

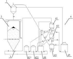
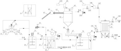
污水活性炭吸附处理装置是一种用于处理污水中有机物质的设备。它利用活性炭的独特吸附性质,可以将水中的有机物质吸附到活性炭表面,从而起到净化水质的作用。
其工作原理是,将污水通过活性炭吸附处理装置,污水中的有机物质被吸附到活性炭表面,并被固定在活性炭上,让水经过过滤后,出水水质达标。
相比于传统的污水处理方式,污水活性炭吸附处理装置具有净化效率高、操作简单、占用空间少等优点,同时适用范围广泛,可以应用于家庭、工业、医疗等多个场景。
污水处理一直是社会公共环境治理的重要内容,而污水活性炭吸附处理装置的出现,不仅有助于改善水质环境,也是技术不断进步的体现。
广东鑫邦活性炭有限公司致力专注于柱状活性炭、颗粒活性炭、粉状活性炭、蜂窝活性炭生产与批发;广泛应用在:垃圾焚烧厂、黄金提取、工业废水处理、污水处理、废气处理、空气净化、喷漆烤漆房等 Copyright © 2002-2021 鑫邦活性炭厂家 版权所有 粤ICP备2021087261号