欢迎来到广东鑫邦活性炭生产厂家!本公司主营各种材质规格的蜂窝活性炭、柱状活性炭、颗粒活性炭、废气处理活性炭等产品。

免费咨询热线
136-1277-7675活性炭吸附技术是一种常用于净化空气、水和工业废气等领域的方法。其原理是,通过吸附剂(活性炭)的大表面积,吸附并去除空气或水中的有害物质和异味。
活性炭吸附技术方案的具体实施步骤是:首先选择合适的吸附剂(活性炭),其选用的标准包括孔径、比表面积、吸附性能等;然后确定吸附设备,通常包括吸附器、进出口管路、控制系统等;最后进行吸附实验,调整设备的工作参数,如温度、流速等,以达到最佳的吸附效果。
活性炭吸附技术方案的优点是可以高效、快速地去除有害物质和异味,并且不会产生二次污染。此外,活性炭还可以循环使用,降低了使用成本。
但需要注意的是,活性炭吸附技术也存在一些局限性,如吸附剂选择不当、吸附饱和等问题,这些需要通过科学的实验和技术手段来解决。
活性炭吸附技术是一种非常实用的净化方法,在不断的研究和改进中逐渐被广泛应用于各个领域。

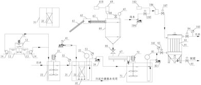
活性炭吸附处理装置是一种常见的处理水污染的设备,主要通过吸附作用来去除水中的有害物质。
这种装置通常由几部分组成:一条输送管道、一个活性炭柱、一个流量计和一个控制系统。在使用时,水从输送管道通过流量计流入活性炭柱,在经过活性炭柱的吸附作用后,有害物质被去除,而干净的水则流出处理装置。
活性炭吸附处理装置的优点在于,它能够高效去除水中的有害物质,例如氯、甲苯、苯醌、二氧化硫等,从而提高水的质量。而此外,由于它的运作过程中不需要使用任何化学药剂,所以也更加环保。
不过,需要注意的是,活性炭吸附处理装置需要定期更换活性炭柱,以确保装置的高效运作。同时,在使用之前也需要对装置进行严格的检验和测试,以确保装置的安全性和稳定性。
总而言之,活性炭吸附处理装置是一种常用的水污染处理设备,能够有效提高水的质量和环保性,是不可或缺的设备之一。

活性炭吸附装置是利用活性炭的强烈吸附能力去除水、空气中的有害气体、臭味和杂质的一种设备。它可以有效地净化空气和水,保护人们的健康。技术参数主要包括以下几个方面:
1.吸附剂的种类:根据吸附对象和吸附环境的不同,活性炭吸附装置使用的吸附剂也有所不同。常用的吸附剂有颗粒状、片状和颗粒膜状等。
2.吸附剂的性能:吸附剂的性能主要包括吸附速度、吸附效率、饱和容量等,这些参数决定了活性炭吸附装置的处理效果。
3.吸附层数:当需要吸附更多有害气体时,可以增加吸附层数,提高装置的效率。
4.空气处理量或水处理量:这是指活性炭吸附装置每小时能够处理的空气或水的体积,决定了一个设备的处理规模。
5.使用寿命:活性炭吸附装置使用时,吸附剂会逐渐饱和,导致效率下降,因此要考虑吸附剂的更换周期。
在选择和使用活性炭吸附装置时,应根据实际需求选择适合自己的设备,并严格按照技术参数的要求操作和维护。

活性炭是一种普遍用于处理空气和水中有害物质的吸附材料。挥发性有机化合物(VOCs)是一种空气污染物,它们包括很多人们日常使用的化学物质,如清洁剂、除臭剂、油漆等。这些VOCs可能对人体健康造成危害,而活性炭的吸附能力可以将它们从空气中剔除。
活性炭的吸附能力受到多种因素影响,如活性炭质量、表面面积、孔径大小等。一般来说,活性炭吸附VOCs的效率高达90%以上。同时,适当的装置和循环利用可以提高活性炭的使用寿命和效率。
需要注意的是,不同类型的VOCs吸附效率不同,因此应根据具体情况选择不同的活性炭材料。此外,由于活性炭吸附污染物的过程是不可逆的,所以需要定期更换活性炭材料。活性炭作为一种有效的VOCs处理方法,能够显著提高室内空气质量和人体健康水平。
广东鑫邦活性炭有限公司致力专注于柱状活性炭、颗粒活性炭、粉状活性炭、蜂窝活性炭生产与批发;广泛应用在:垃圾焚烧厂、黄金提取、工业废水处理、污水处理、废气处理、空气净化、喷漆烤漆房等 Copyright © 2002-2021 鑫邦活性炭厂家 版权所有 粤ICP备2021087261号